分布式光儲系統的分類及應用
中國儲能網訊:分布式光伏儲能系統一般都安裝在用戶側,也有少數項目安裝在電源側,與光伏并網發電系統對比,光伏儲能系統增加了儲能電池及其充放電裝置,初始成本有所增加,但拓寬了應用范圍。根據能量輸入類型、負載的類型不同,分布式光伏儲能系統可分為離網發電系統、并離網儲能系統、并網儲能系統和多種能源混合微網系統等四種。
離網發電系統
光伏離網發電系統,安裝在用戶側,輸入主要是光伏,有的還可由市電或者發電機互補,負載是由逆變器或者控制器來提供能源。主要應用于無電或者缺電區,如偏遠山區、海島、偏遠通訊基站、漁船和路燈等中小型應用場所。系統由光伏方陣、太陽能控制器、逆變器、蓄電池組、負載等構成。光伏方陣在有光照的情況下將太陽能轉換為電能,通過太陽能控制器和逆變器給負載供電,同時給蓄電池組充電;在無光照時,由蓄電池通過逆變器給交流負載供電。
▲圖1、光伏離網發電系統示意圖
光伏離網發電系統是剛性需求,對于無電網地區或經常停電地區家庭來說,具有很強的實用性,如果在貧困地區,安裝一個1到2kW的儲能電站,基本上能解決晚上照明的問題。隨著儲能電池和組件的下降,光伏離網系統的度電成本也在快速下降,目前大約0.6-1.2元/度之間,相比并網系統要高很多,但相比燃油發電機的度電成本1.2-1.8元,光伏離網系統更經濟,且沒有噪聲、沒有煙霧排放,更環保。
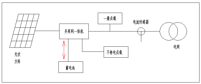
并離網儲能系統
并離網型光伏發電系統,安裝在用戶側,系統由太陽電池組件組成的光伏方陣、太陽能并離網一體機、蓄電池組、負載等構成。與離網系統對比,并離網逆變器交流輸出有兩個接口,其中一個接口連接電網,系統既可以向電網送電,也可以從電網取電給蓄電池充電,另外一個接口連接重要負載,它既可以由電網供電,如果電網停電,它也可以由光伏和儲能電池供電。
▲圖2、并離網發電系統示意圖
并離網系統最大的特點是既可以并網發電,又可單獨離網運行。主要應用于停電次數較多、或自發自用不能上網、峰谷價差較大的工業場所。主要有四種贏利方式:一是可以設定在電價峰值時輸出,減少電費開支;二是可以電價谷段充電,峰段放電,利用峰谷差價賺錢;三是如果安裝防逆流系統,當光伏功率大于負載功率時,可以把多余的電能儲能起來,避免浪費;四是當電網停電時,光伏系統作為備用電源繼續工作,逆變器可以切換為離網工作模式,光伏和蓄電池可以通過逆變器給負載供電。
并網儲能系統
并網儲能光伏發電系統,一般安裝在電源側或者發電側。同并離網系統相比,并網儲能系統沒有離網功能,因此電網停電時系統也不能發電,因此并網儲能系統通常安裝在不停電的場所。常用有兩種接入方式:一是并網逆變器和儲能變流器在交流側耦合,這種方案的優點是儲能系統容量配置靈活,儲能和光伏可自由配置,缺點是儲能系統需要單獨接入電網,并網手續比較復雜,電池充電和放電經過多級轉換,系統換效率較低;二是儲能系統通過DC-DC變換在直流側耦合,這種方案的優點是直流電能直接存儲能量,效率更高,缺點是光伏和儲能要1:1配置,不夠靈活。
▲圖3、 并網儲能系統交流側耦合示意圖
光伏并網儲能最主要的功能之一是接受調度平滑電網負荷,服從并跟蹤上級電網的計劃曲線。光伏發電輸出功率超過計劃曲線時,將多余能量存入儲能電池。光伏發電輸出功率低于計劃曲線時,將儲能電池能量輸入到電網。在一些國家和地區,以前裝了一套光伏系統,后取消了光伏補貼,就可安裝一套并網儲能系統,讓光伏發電完全自發自用。
微網儲能系統
微電網(Micro-Grid),是一種新型網絡結構,是由分布式電源、負荷、儲能系統和控制裝置構成的配電網絡。利用太陽能、風能、油機、蓄電池等多種發電方式組成電力供應系統,通過控制和調度,最大化利用可再生能源,并降低系統成本,提高系統效率,解決無電或者缺電地區的電力供應問題。
微網儲能系統是一個能夠實現自我控制、保護和管理的自治系統,既可以與外部電網并網運行,也可以孤立運行。通過微網可充分有效地發揮分布式清潔能源潛力,減少分布式發電容量小、發電功率不穩定、獨立供電可靠性低等不利因素,確保電網安全運行,是大電網的有益補充,對于可再生能源的發展具有關鍵作用。
▲圖4、光伏微網儲能系統示意圖
微網系統主要特點:微網系統包括離網儲能和并網儲能系統以及并離網系統所有應用,還可以和多種能源相配合使用,如光伏、逆變器、蓄電池、風力發電、汽油(柴油)發電機、沼氣發電機、UPS等,可以根據項目的實際要求自由組合,多種工作模式,系統配置靈活,系統效率高,帶載能力強。
總結
分布式光伏儲能的四種模式,各有其優缺點,沒有嚴格的區分,可根據實際情況去選擇。如都是離網系統,可根據項目的容量大小和項目的實際需求,來選擇離網系統、并離網系統、微網系統。一般來說,30kW以下的系統,常選擇離網系統,造價低,接線簡單;30-250kW,常選用并離網系統,可以選用直流耦合或者交流耦合;250kW以上,常選用微網系統搭建,系統靈活,項目可大可小。
北京柏艾斯科技是專業的電流電壓傳感器廠家,掌握霍爾磁通門等多種技術原理,為眾多國內外用戶提供OEM和ODM服務,更多產品應用請登錄公司網站了解更多,www.xm-yzy.com.
上一篇:鋰離子電池將會繼續在儲能行業占主導地位嗎? 下一篇:“四升四降” 全力打造5G微云基站新生態
- 2023-10-25運算放大器知識經典問答
- 2023-10-20運算放大器知識經典問答
- 2023-10-18運算放大器知識經典問答
- 2023-10-16運算放大器知識經典問答
- 2023-10-13運算放大器知識經典問答
- 2023-10-11運算放大器知識經典問答
責任編輯:柏艾斯編輯部
版權所有:http://www.xm-yzy.com 轉載請注明出處
本文標簽:電流變送器 電流傳感器 電壓傳感器 電壓變送器 功率變送器 羅氏線圈
熱點聚焦
24小時定制電話:010-89494921






